
今天,小编给大家介绍一个西门子PLC入门级应用实例,简易机械手的控制。
下面进入正题:

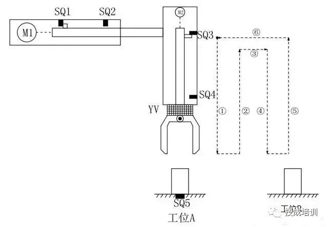
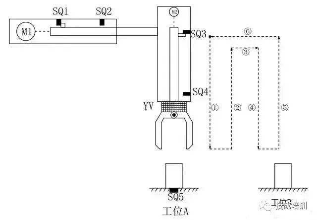
如上图所示,M1为控制机械手左右移动的电动机,M2为控制机械手上下升降的电动机,YV线圈用来控制机械手夹紧防松,SQ1为左到位检测开关,SQ2为右到位检测开关,SQ3为上到位检测开关,SQ4为下到位检测开关 ,SQ5为工件检测开关。
控制要求如下:
1.机械手要将工件从工位A移到工位B处;
2.机械手的初始状态(原点条件)是机械手应停在工位A的上方,SQ1、SQ3均闭合;
3.若原点条件满足且SQ5闭合(工件A处有工件),按下启动按钮,机械手按“原点→下降→夹紧→上升→右移→下降→防松→上升→左移→原点”的步骤工作。
如下图所示:

编程前理顺动作如何转移:

定义符号表:

下面我们一段一段分析这个机械手是如何工作的:











(来源:机械自动化前沿)
【版权归原作者所有,如涉版权请联系我们,谢谢】
“中部(郑州)装备制造业博览会”(简称:“CCEME”、“中部制博会”),由郑州瑞翔展览精心打造,每年春季在郑州举办,历经24年镞砺括羽,现已发展成为中部地区行业影响力与号召力的品牌盛会,被誉为“中部工业的晴雨表”,拥有了一大批稳定的参展商和专业的客户群体。
“中部制博会”将继续以“打造中西部地区装备制造业一站式高端采购优质平台”为己任,探索行业发展趋势,激发行业市场活力,营造行业发展氛围,建设最专业的交流贸易平台,引领传统制造业向 “智造”迈进!









